

Use S7-200 to achieve automatic control of the cart’s bidirectional movement. The control process involves pressing the start button, causing the cart to move from left to right (or right to left). When it reaches the right (or left) limit switch, the cart automatically returns. This back-and-forth motion continues until the stop button is pressed, at which point the cart stops moving.

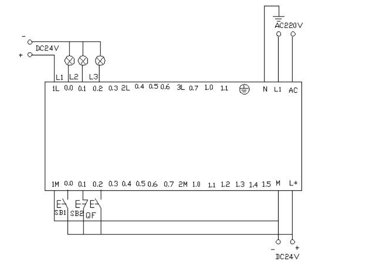
▲ Electrical Wiring Diagram




▲ Control Platform Operation Panel
When button SB2 is pressed, i0.0 (clicking i0.0f) is activated, Q0.0 is activated, and the cart moves to the right (indicated by the light Q0.0 being on). When the cart hits the right limit switch SQ2, i0.4 (clicking i0.4f simulates SQ2 being pressed), it moves to the left (light Q0.0 goes off, light Q0.1 lights up). When it reaches the left limit switch SQ1, i0.3 (clicking i0.3f), it moves back to the right (light Q0.1 goes off, light Q0.0 lights up). This back-and-forth motion continues until button SB1 is pressed, i0.2 (clicking i0.2f), at which point the cart stops.
Appendix:

When the start button is pressed, the requirement is to have one second on and one second off, repeating this cycle, causing the light to flash.



Download the written program to the Siemens S7-200 PLC for debugging. Observe whether the running results match the experimental requirements. Through the online control panel, when i0.0f (i0.0 activated) is pressed, Q0.0 has output, and the connected load light turns on. Timer T37 starts timing. After one second, due to T37’s action, its normally closed contact opens, so Q0.0 has no output, and the connected load light turns off. At the same time, timer T38 starts timing. After one second, the normally closed contact in series with timer T37 opens, resetting T37, and T37’s normally closed contact returns to normally closed. At this point, Q0.0 has output again, and the connected load light turns on. Thus, the load light connected to output Q0.0 will turn on for one second and off for one second, continuously flashing until I0.1f (i0.1 activated) is pressed, at which point the flashing circuit stops working. If you want to change the flashing frequency of the light, just change the timer’s time to achieve the desired effect.
Utilize the Siemens S7-200 PLC to implement the star-delta connection for reduced voltage starting.





Download the written program to the Siemens S7-200 PLC for debugging. After downloading, we open the online control panel for debugging to see whether the running results meet the requirements. First, set the I0.2f on the control panel to indicate that the button is pressed, which means the circuit breaker QF is closed. Press the start button i0.0f (SB2), which means i0.0 is activated. At this point, the motor starts in star mode, with outputs from Q0.0 and Q0.1, indicating that both lamps L1 and L2 are on, while driving the timer. When the timer counts to 10 seconds, it switches to delta mode, at which point Q0.1 has no output and Q0.2 has output, meaning Q0.0 and Q0.2 are active, and the motor runs in delta mode. The lamps L1 and L3 on the wiring panel are lit. After pressing the I0.1f on the online panel (i0.1 activated), the motor stops running, and all output points are off.
Utilizing the PLC’s outputs Q0.0 to Q0.7 to control eight color lights, turning one on every second in a loop. When I0.0 is activated, all lights go off. When I0.1 is activated, it starts cycling again from Q0.0.





Download the written program to the PLC for debugging. After downloading, we open the online control panel for debugging to see whether the running results meet the requirements.
When the PLC is powered on, sm0.0 remains activated. Timer T37 starts timing. After timing, T38 starts timing. After T38 times out, its normally closed contact opens, causing T37 to stop timing, and T37’s normally open contact returns to open, so T38 stops timing. At this point, T38’s normally closed contact returns to closed, so T37 starts timing again, while counter C0 starts counting once. This process repeats. When the count reaches 1, Q0.0 is activated. When the counter reaches 2, Q0.1 is activated, and so on. When the counter reaches 8, Q0.7 is activated. When the counter reaches 9, it resets. When I0.0f (i0.0 activated) is pressed, both the counter and Q0.0~Q0.7 are reset, meaning no light is on. When I0.1f (i0.1 activated) is pressed, the counter starts counting again, and the lights turn on one by one starting from Q0.0.
Record the goods coming in and out of the warehouse. The warehouse can hold a maximum of 6000 boxes of goods. If the goods exceed 1000 boxes, light L1 turns on; if they exceed 5000 boxes, light L2 turns on.



Download the program to the S7-200 PLC for debugging. Before downloading, we first reduce the numbers in the program so that we can better and faster observe the experimental results. We set the light L1 to turn on when it is 5. We set the light L2 to turn on when it is 10. This way, we can see the experimental results faster.
When I0.0f on the online control panel is pressed, meaning I0.0 is activated, it indicates that goods have entered. After clicking I0.0f five times, the timer’s count value is 5 (indicating that there are already 1000 boxes in the warehouse), so light L1 should turn on, meaning Q0.0 has output. If we continue clicking I0.0f and click ten times, the count value of the timer will be 10 (indicating that there are 5000 boxes in the warehouse), at which point light L2 also turns on, meaning Q0.1 has output. If we continue clicking I0.0f, the count value in the timer continues to increase. When I0.1f is pressed, the counter starts to decrease. Each press decreases the counter’s value. When the counter’s value is less than 10, it indicates that there are fewer than 5000 boxes in the warehouse, so light L2 turns off (meaning Q0.1 has no output). If we continue clicking I0.1f, the counter’s value continues to decrease. When it decreases to less than 5, it indicates there are fewer than 1000 boxes in the warehouse, so light L1 turns off (meaning Q0.0 has no output). When I0.2f is pressed, the counter resets, and both L1 and L2 are off (meaning Q0.0 and Q0.1 have no output).
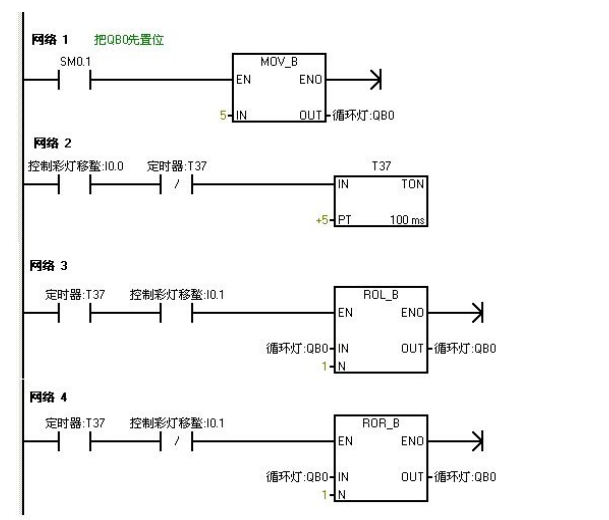
Use IO wires to control eight color lights connected to Q0.0 to Q0.7, shifting every 0.5 seconds. During the first scan, set initial values for Q0.0 to Q0.7, allowing Q0.0 and Q0.2 to output first. Use I0.1 to control the direction of the color light shift.



Download the program to the Siemens S7-200 PLC for debugging. When the PLC powers on, Q0.0 and Q0.2 have outputs, causing them to light up. When I0.0f (indicating I0.0 has input) is pressed, timer T37 starts timing every 0.5 seconds to shift the color lights right based on Q0.0 and Q0.2. When I0.1f (indicating I0.1 has input) is pressed, the color lights shift left in the same way.
Use the jump instruction to control two lights, L1 and L2, connected to Q0.0 and Q0.1, with switch I0.0 controlling the two lights and switches I0.1 and I0.2 for manual control. In automatic mode, the two lights alternate every second.


Download the written program to the S7-200 PLC for debugging. When I0.0 is OFF, the PLC runs the manual program. Pressing the online control panel’s set buttons I0.1f and I0.2f indicates (I0.1 and I0.2 are closed) lights L1 and L2 are on, with outputs Q0.0 and Q0.1. When I0.0f is pressed, I0.0 is ON, and the program jumps to the automatic program. The two lights alternate every second, first L1 lights up for one second, then L2 lights up. When I0.0f is pressed again, I0.0 is OFF, and the program jumps back to manual mode.






▲ Program Monitoring Diagram During PLC Power-On, Blue Indicates Activation
The characteristic of Sm0.1 is that it is activated in the first cycle of scanning and then not activated afterward. When I0.0f is pressed (i0.0 activated), Q0.0 is activated (indicating light Q0.0 is on), and the induced draft fan starts, while timer T37 is activated and starts timing. When the timer counts to 50 (indicating light Q0.1 is on), the blower starts. At this point, both fans are running. When I0.1f is pressed (i0.1 activated), the blower stops (indicating light Q0.1 is off), and timer T38 is activated and starts timing. After 5 seconds, the induced draft fan stops (indicating light Q0.0 is off).
Use S7-200 to achieve automatic control of liquid mixing. When the start button is pressed, liquid valve A opens, allowing liquid A to flow into the mixer. When the liquid level reaches the middle limit, valve A closes and valve B opens, allowing liquid B to flow into the mixer. When the liquid level reaches the upper limit, valve B closes, and the motor starts stirring. After stirring for one minute, the motor stops, and valve C opens, allowing the mixed liquid to flow out. When the liquid level reaches the lower limit, after 5 seconds, the container is emptied, and valve C closes. Valve A opens to inject liquid A. This cycle continues. If the stop button is pressed, the system must wait for one complete cycle to finish before stopping.






When I0.03f is pressed (I0.3 closed), valve A opens (Q0.0 lights up). When I0.0f is pressed (I0.0 middle limit closed), valve A closes, valve B opens (Q0.0 goes off, Q0.1 lights up). When I0.1f is pressed (upper limit I0.1 closed), valve B closes, and the motor starts stirring (Q0.1 goes off, Q0.2 lights up). Timer T37 starts timing for one minute. After one minute, the stirrer stops, and valve C opens (Q0.2 goes off, Q0.3 lights up). When the liquid level reaches the lower limit, valve C continues to open (Q0.3 lights up), and timer T38 starts timing. After 5 seconds, valve C closes, and valve A opens (Q0.3 goes off, Q0.0 lights up), entering the next cycle. If I0.4f (stop I0.4 closed) is pressed, the system will not stop immediately, but will wait until one cycle is completed before stopping.


Three Essential Tools for Electricians, Easily Accessible via WeChat!
[Bookmark] The “Path” of a Ten-Year Veteran Electrician, Secrets to Earning Over Ten Thousand a Month!
Which of the Five Major Electrical Drafting Software (CAD, Eplan, CADe_simu…) Do You Pick?
The Latest Electrical CAD Drawing Software, with a Detailed Installation Tutorial!
The Latest Electrical Drawing Software EPLAN, with a Detailed Installation Tutorial!
Common Issues for Beginners Using S7-200 SMART Programming Software (with Download Links)
Comprehensive Electrical Calculation EXCEL Sheets, Automatically Generated! No Need for Help with Electrical Calculations!
Basic Skills in PLC Programming: Ladder Diagrams and Control Circuits (with 1164 Practical Cases for Mitsubishi PLC)
Still Can’t Understand Electrical Diagrams? Basic Electrical Diagram Reading and Simulation Software Available for Quick Hands-On Learning!
12 Free Electrician Video Courses, 10GB Software/Ebook Materials, and 30 Days of Free Electrician Live Classes!
